


Газова колонка Termet G 19-01 (димохідна)
Опис
Характеристики
Специфікація
Інформація для замовлення
Газова колонка Termet G 19-01, димохідна, з відкритою камерою згоряння. Потужність: 19,2 кВт. Тип запалювання: П'єзо (напівавтоматичне). Управління: Механічне. Теплообмінник: Мідний. Монтаж: Настінний / Вертикальний. Країна-виробник: Польща. Гарантійний термін: 12 місяців, від виробника.
=> ПРАЦЮЄ БЕЗ СВІТЛА <=
Можливий самовивіз: м. Львів, Київ, Вінниця, Дніпро, Івано-Франківськ, Тернопіль, Луцьк, Рівне, Одеса. Про наявність на конкретному складі уточнюйте!
Технічні характеристики газової колонки Термет 19-01:
- ККД (коефіцієнт корисної дії): 86%
- Протока гарячої води при dT= 25K: 11 л/хв
- Споживання природного газу при максимальній потужності: 2,3 м3/годину
- Споживання зрідженого газу при максимальній потужності: 1,7 кг/годину
- Температура гарячої води: 65°С.
Відмінний вибір для квартири, приватного будинку або дачі. За умови правильного використання та регулярного технічного обслуговування, термін експлуатації газової колонки Termet може досягати 12 років.
Потрібен монтаж газового водонагрівача (газової колонки) у м. Київ, Львів, Дніпро? Без проблем, виконаємо всі роботи якісно, швидко та з гарантією!
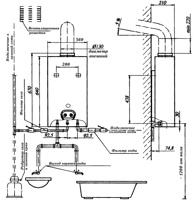
Схема з'єднання трубопроводів води і газу, а також відведення продуктів згоряння.

Необхідні монтажні відстані:

| Основні | |
|---|---|
| Виробник | Termet |
| Країна виробник | Польща |
| Вид водонагрівача | Колонка |
| Тип водонагрівача | Проточний |
| Спосіб нагріву | Газовий |
| Потужність номінальна | 19.2 кВт |
| Продуктивність | 11.5 літр/хв |
| Продуктивність при ∆=50°С | 5.7 літр/хв |
| Максимальна температура нагріву води | 65 град. |
| Робочий тиск | 10 бар |
| Спосіб установки | Настінний |
| Розташування | Вертикальне |
| Підводка | Нижня |
| Матеріал теплообмінника | Мідь |
| Напруга мережі | 220~240 В |
| Клас захисту корпусів електронного устаткування | IP20 |
| Вага | 9.5 кг |
| Гарантійний термін | 12 міс |
| Стан | Новий |
| Продуктивність при ∆=25°С | 11.5 літр/хв |
| Додаткові характеристики газових водонагрівачів | |
| Види газового палива | Природний |
| Тип топки | Відкрита |
| Спосіб відведення відпрацьованих газів | Димар |
| Додаткові характеристики і комплектація | |
| Управління водонагрівачем | Механічне |
| Регулювання температури | Плавна |
| Розпал пальника | П'єзорозпалювання |
| Мінімальний тиск води | 0.2 бар |
| Максимальний тиск води | 10 бар |
| Датчик перегріву | Так |
| Обмеження температури нагріву | Так |
| Запобіжний скидний клапан | Так |
| Спосіб подачі води | Напірний |
| Габаритні і приєднувальні розміри | |
| Висота | 585 мм |
| Ширина | 360 мм |
| Глибина | 220 мм |
| Діаметр димоходу | 114 мм |
| Підключення газу | 1/2" |
- Ціна: 10 200 ₴
